
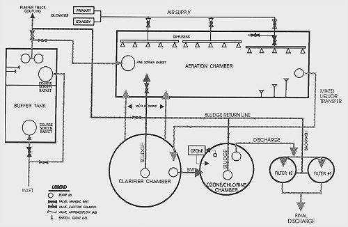
The BIO-PURE treatment system utilizes an aerobic process which provides both extended aeration and contact stabilization. All waste liquor passes successively through four stages:
1. Disintegration 2. Aeration 3. Clarification 4. Disinfection
The process is shown in the following diagram:
Click here for full page diagram
Next Page | Homepage | Installations | Training | Contact